Stránka 1 z 27
Led denne svietenie
Napsal: pát dub 26, 2013 08:49
od domco528
Dobry deň,
Chcel by som si kúpiť a namontovať led svietenie, len teraz neviem ako vypnem to original svietenie , ktoré sa zapne automaticky ked otočím kľúčikom.
Prosím o radu ako to vypnúť
Chevrolet Aveo 1.4 74 kw 2008
Re: Led denne svietenie
Napsal: pát dub 26, 2013 10:55
od lomngi
Keď to zistíme dáme Ti vedieť.
Re: Led denne svietenie
Napsal: pát dub 26, 2013 12:47
od Scorpion.11
Ročník 2008?, no záleží jestli ti to nejde vypínat jen páčkou od světla, že to máš jen přeplí na automatiku a nebo už máš v softweru zaplou automatiku. Nebo dle motoru i poznáš, ten kdo má ECOTEC má ručně zapínání či vypínání automatického svícení a ten kdo má E-TEC II má už jen autamatické zapínaní světel
Doufám, že jsem to napsal správně

Re: Led denne svietenie
Napsal: pát dub 26, 2013 13:42
od domco528
Ono to nejde vypnut packou.
Packa je v polohe Off a ono to svieti.
Re: Led denne svietenie
Napsal: pát dub 26, 2013 14:13
od lomngi
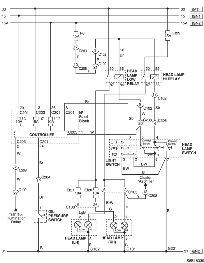
Je to zapojené cez radiacu jednotku karosérie tam kde je napajanie centrálu toľko som už zistil ešte treba zistiť ako to obísť .
Re: Led denne svietenie
Napsal: pát dub 26, 2013 17:59
od slidil
U Avea je to možné asi odstranit mechanicky.
Přestříhnout vývody na konektoru C203 (18kolíkový, bílá) umístěný:I.P - Pojistková skříň I.P
Je to pouze moje dedukce, Aveo už jsem takhle koupil, ale podle schematu to sedí.
Re: Led denne svietenie
Napsal: sob dub 27, 2013 11:32
od domco528
dik za foto. vyskusam a dam vediet ci pomohlo
Re: Led denne svietenie
Napsal: pát kvě 03, 2013 20:03
od domco528
No aveaci ...
Dnes som strihol ten bieli kablik a jedine co sa stalo tak sa vypli parkovky ....
čiže mi nesvietil ani zadok ...
Mate nejaky iny napad navypnutie toho denneho svietenia ?
Re: Led denne svietenie
Napsal: pát kvě 03, 2013 20:51
od rastom1556
Denné svetlá nesmú svietiť s parkovačkami ani so stretávacími svetlami.
Tak by som dal páčku svetiel do polohy, kde sú všetky svetlá vypnuté.
Denné svietenie sa dá kúpiť s modulom na ich ovládanie.
To zapojíš podľa priloženej schémy k dennému svieteniu.
Ten modul to zabezpečí aby denné svetlá zhasli automaticky pri prepnutí spínača svetiel na parkovačky.
Re: Led denne svietenie
Napsal: pát kvě 03, 2013 20:55
od domco528
ja viem ze denne nesmie svietit so stretavacimi ani s prakovackami ...
ved to je problem ze ked otocom klucom .. packa off a svietia parkovky , nastartujem a zapnu sa stretavacie svetla.. tak som to auto kupil . A teraz ked kupim denne svietenie Led, chcem aby nesvietilo nic len Led !
Re: Led denne svietenie
Napsal: pát kvě 03, 2013 21:00
od rastom1556
To je zaujmavé. Ja dám prepínač svetiel do polohy off a nesvieti nič aj keď naštartujem.
U mňa pri Off všetky svetlá stále vypnuté.
Idem pozrieť do schémy. To máš aveo sedan?
Re: Led denne svietenie
Napsal: pát kvě 03, 2013 21:06
od domco528
hej sedan
Re: Led denne svietenie
Napsal: pát kvě 03, 2013 21:08
od Scorpion.11
rastom1556 píše:To je zaujmavé. Ja dám prepínač svetiel do polohy off a nesvieti nič aj keď naštartujem.
U mňa pri Off všetky svetlá stále vypnuté.
Idem pozrieť do schémy. To máš aveo sedan?
Nahoře je to napsané co má
Chevrolet Aveo 1.4 74 kw 2008
Re: Led denne svietenie
Napsal: pát kvě 03, 2013 22:43
od rastom1556
Pozeral som tú schému a pochopil som to takto.
Rozsvietenie okrem prepínača svetiel ovláda aj Controler cez biely 18 pin konektor C203 pin 11 biely kábel.
Tento dokáže rozsvietit svetlá aj keď je prepínač v polohe Off.
Keď sa tento preruší, tak by malo ostať ovládanie už len na prepínači svetiel.
Inak je to ten kábel, čo nafotil Slidil. Ten na druhej fotke v ľavo.
Po jeho prerušení by nemali svietiť svetlá, za predpokladu že prepínač je v polohe Off.
Píšeš, že ti zhasli parkovačky to je dobre to potrebujeme s dennými svetlami nemá svietiť nič ani zadok.
Ale daj info či ti po prerušení kábla ide rozsvietit svetlá prepínačom.(parkovačky, stretávacie)
Vychádzam len zo schémy a zhoduje sa to hore so Slidilom.
Re: Led denne svietenie
Napsal: sob kvě 04, 2013 09:33
od domco528
ja som si ten kabel 11 ani nevsimol ze je tiez strihnuty ..

Strihol som len ten vpravo .. Vyskušam ten vľavo a dam vedieť