Stránka 1 z 1
KAM NAMONTOVAŤ ČIDLO TEPOLOTY ???
Napsal: úte srp 23, 2011 08:30
od ministry
Zdravim Aveáci. Prosím poraďte. Urobil som si na prístrojovke tú úpravu s displejom, kde mi ukazuje priemernu rychlosť, dojazd, čaas jazdy a teplotu. Viem to prepínať. No a práve o tú teoplotu ide.
Keď mi má ukázať teplotu a prepnem tak tam len blikajú čiarky a symbol Celzia. ------
Je mi jasné, že to čidlo niekde na nejakom konektore chýba. Bude to asi teplota okolia.
Ale KDE ma to čidlo byť a kde ho zoženiem ?????
VIE NIEKTO ???? Ďakujem

Re: KAM NAMONTOVAŤ ČIDLO TEPOLOTY ???
Napsal: pát zář 23, 2011 22:34
od rastom1556
Tiež som odkryl ten displej ale prepínanie som ešte nerobil.
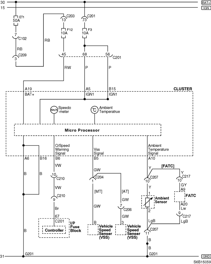
Pozeral som ten snímač teploty v dokumentácii a našiel som toto.
Podľa tejto schemy je to Ambient Senzor pripojený na konektor (C207 1 a 2).

- schema_senzoru_teploty.png (30.22 KiB) Zobrazeno 4357 x
Podľa následujúceho zoznamu je konektor C207 pod poistkovou skrinkou
Č. KONEKTORU
(Č. PINU, BARVA) PŘIPOJENÍ KABELOVÉHO SVAZKU UMÍSTĚNÍ KONEKTORU
C207 (12kolíkový, šedá) Přední část - IP Pod pojistkovou skříní I.P

- konektor_ambient.png (45.72 KiB) Zobrazeno 4357 x
Odtialto by mala ísť kabeláž a podľa obrázku nižšie by mal byť ten snímač teploty okolia
niekde medzi svetlom na strane vodiča a chladičom. Tam, kde ukazuje šípka od popisu Ambient senzor.

- umiestnenie_senzoru.png (56.05 KiB) Zobrazeno 4357 x
Je to len teória, zajtra ak bude čas to aj pozriem na aute.
Dúfam, že som to správne pochopil tú dokumentáciu - preto som tu dal aj obrázky.
Tiež plánujem spojazdniť to prepínanie údajov.
Re: KAM NAMONTOVAŤ ČIDLO TEPOLOTY ???
Napsal: pát zář 23, 2011 22:41
od lomngi
Už som teraz zvedavý. Keď to bude fungovať. Máš veľký plus.
Re: KAM NAMONTOVAŤ ČIDLO TEPOLOTY ???
Napsal: ned zář 25, 2011 22:55
od jarkovic
uuu teda fešáci super tesim sa co sa stoho vykluje uz aby som sa do toho pustil aj ja =D
Re: KAM NAMONTOVAŤ ČIDLO TEPOLOTY ???
Napsal: stř zář 28, 2011 22:14
od rastom1556
Ahojte.
Víkend prešiel a niesom moc spokojný s dokumentáciou k Aveu.
Bol som pozrieť kabeláž a konektor pre čidlo okolnej teploty a tu je zistenie.
Hľadal som na aute konktor pre čidlo, ako je na obrázku ale žiadny tam nebol.
Pozeral som konektor C207 pod poistkovou skrinkou a žiadny šedý 12 kolíkový konektor som nenašiel.
Takže zostáva len ísť podľa schemy od procesora. K tomu som sa zatiaľ nedostal.
Predbežný záver u mňa je taký, že moje Aveo sedan nemá predprípravu pre palubný počítač (kabeláž pre čidlo okolnej teploty).
Netreba nič vzdávať. Procesor je zostáva len kabeláž a čidlo. Určite na to prídem (prídeme) kam to zapojiť.
Ešte to skúsiť zapojiť podľa 5 dverového Avea, tam je ten palubný počítač od výroby.
Re: KAM NAMONTOVAŤ ČIDLO TEPOLOTY ???
Napsal: čtv zář 29, 2011 11:55
od ministry
Ahoj...
Inac ani ja som nic nenasiel. POzeral som ako puk ale ziadny konektor. Mam 5 dverovy sedan a ta schema sa mi nepozdava. Jedine tak ako pises . ist z procesora...ale nevieme kam presne na ake kontakty. a bojim sa ze odpe4iem procesor. navyse, kde zohnat to cidlo < _? objednat ho normalne v servise _? No - neviem..ale je s tym viac starosti ako radosti

Re: KAM NAMONTOVAŤ ČIDLO TEPOLOTY ???
Napsal: pát zář 30, 2011 04:02
od lomngi
ministry píše:Ahoj...
Inac ani ja som nic nenasiel. POzeral som ako puk ale ziadny konektor. Mam 5 dverovy sedan a ta schema sa mi nepozdava. Jedine tak ako pises . ist z procesora...ale nevieme kam presne na ake kontakty. a bojim sa ze odpe4iem procesor. navyse, kde zohnat to cidlo < _? objednat ho normalne v servise _? No - neviem..ale je s tym viac starosti ako radosti

prepač ale skús nám urobiť detailne foto auta. 5 dverovy sedan som ešte ne videl..
Re: KAM NAMONTOVAŤ ČIDLO TEPOLOTY ???
Napsal: pát zář 30, 2011 10:08
od ministry
zle som sa vyjadril .... štyri dvere a kufor

- ktory som raz využil ako dvere
